
|
St. Paul MN 55112 |
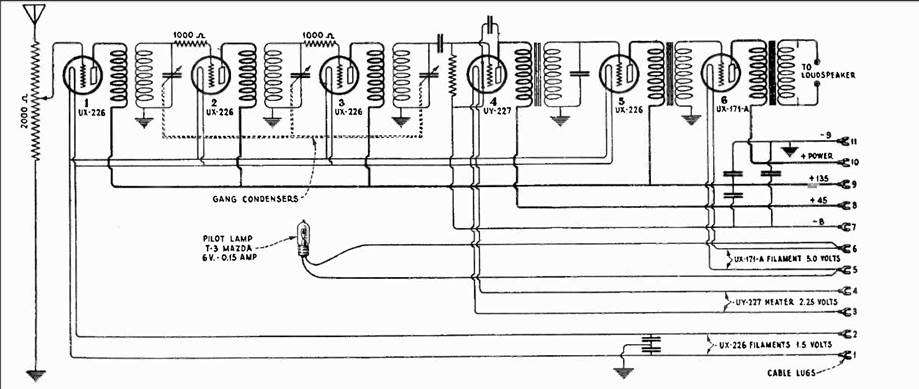
The RCA Radiola 17 was the first mass produced mains powered radio. For customers with access to AC mains power this was a major advantage over the battery powered radios of the day. Another advantage is the single knob tuning rather than the three knob tuning common at that time. The radio utilizes three RF tubes, one detector and two AF stages. The AC power supply for the radio is very large and heavy with three transformers and one vacuum tube. My Radiola 17 is working and did not require any repair. My radio is paired with a matching RCA speaker.
The power supply is on the right in the following picture.
The matching speaker, RCA model 100-A.
Schematic for the Radio portion.
Schematic of the power supply section. |